分布式光储系统的分类及应用
中国储能网讯:分布式光伏储能系统一般都安装在用户侧,也有少数项目安装在电源侧,与光伏并网发电系统对比,光伏储能系统增加了储能电池及其充放电装置,初始成本有所增加,但拓宽了应用范围。根据能量输入类型、负载的类型不同,分布式光伏储能系统可分为离网发电系统、并离网储能系统、并网储能系统和多种能源混合微网系统等四种。
离网发电系统
光伏离网发电系统,安装在用户侧,输入主要是光伏,有的还可由市电或者发电机互补,负载是由逆变器或者控制器来提供能源。主要应用于无电或者缺电区,如偏远山区、海岛、偏远通讯基站、渔船和路灯等中小型应用场所。系统由光伏方阵、太阳能控制器、逆变器、蓄电池组、负载等构成。光伏方阵在有光照的情况下将太阳能转换为电能,通过太阳能控制器和逆变器给负载供电,同时给蓄电池组充电;在无光照时,由蓄电池通过逆变器给交流负载供电。
▲图1、光伏离网发电系统示意图
光伏离网发电系统是刚性需求,对于无电网地区或经常停电地区家庭来说,具有很强的实用性,如果在贫困地区,安装一个1到2kW的储能电站,基本上能解决晚上照明的问题。随着储能电池和组件的下降,光伏离网系统的度电成本也在快速下降,目前大约0.6-1.2元/度之间,相比并网系统要高很多,但相比燃油发电机的度电成本1.2-1.8元,光伏离网系统更经济,且没有噪声、没有烟雾排放,更环保。
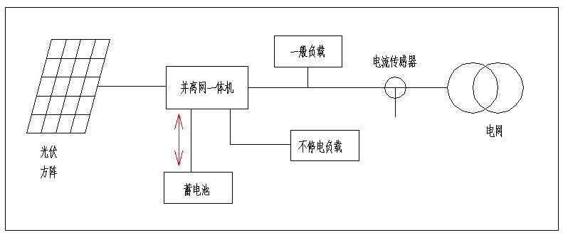
并离网储能系统
并离网型光伏发电系统,安装在用户侧,系统由太阳电池组件组成的光伏方阵、太阳能并离网一体机、蓄电池组、负载等构成。与离网系统对比,并离网逆变器交流输出有两个接口,其中一个接口连接电网,系统既可以向电网送电,也可以从电网取电给蓄电池充电,另外一个接口连接重要负载,它既可以由电网供电,如果电网停电,它也可以由光伏和储能电池供电。
▲图2、并离网发电系统示意图
并离网系统最大的特点是既可以并网发电,又可单独离网运行。主要应用于停电次数较多、或自发自用不能上网、峰谷价差较大的工业场所。主要有四种赢利方式:一是可以设定在电价峰值时输出,减少电费开支;二是可以电价谷段充电,峰段放电,利用峰谷差价赚钱;三是如果安装防逆流系统,当光伏功率大于负载功率时,可以把多余的电能储能起来,避免浪费;四是当电网停电时,光伏系统作为备用电源继续工作,逆变器可以切换为离网工作模式,光伏和蓄电池可以通过逆变器给负载供电。
并网储能系统
并网储能光伏发电系统,一般安装在电源侧或者发电侧。同并离网系统相比,并网储能系统没有离网功能,因此电网停电时系统也不能发电,因此并网储能系统通常安装在不停电的场所。常用有两种接入方式:一是并网逆变器和储能变流器在交流侧耦合,这种方案的优点是储能系统容量配置灵活,储能和光伏可自由配置,缺点是储能系统需要单独接入电网,并网手续比较复杂,电池充电和放电经过多级转换,系统换效率较低;二是储能系统通过DC-DC变换在直流侧耦合,这种方案的优点是直流电能直接存储能量,效率更高,缺点是光伏和储能要1:1配置,不够灵活。
▲图3、 并网储能系统交流侧耦合示意图
光伏并网储能最主要的功能之一是接受调度平滑电网负荷,服从并跟踪上级电网的计划曲线。光伏发电输出功率超过计划曲线时,将多余能量存入储能电池。光伏发电输出功率低于计划曲线时,将储能电池能量输入到电网。在一些国家和地区,以前装了一套光伏系统,后取消了光伏补贴,就可安装一套并网储能系统,让光伏发电完全自发自用。
微网储能系统
微电网(Micro-Grid),是一种新型网络结构,是由分布式电源、负荷、储能系统和控制装置构成的配电网络。利用太阳能、风能、油机、蓄电池等多种发电方式组成电力供应系统,通过控制和调度,最大化利用可再生能源,并降低系统成本,提高系统效率,解决无电或者缺电地区的电力供应问题。
微网储能系统是一个能够实现自我控制、保护和管理的自治系统,既可以与外部电网并网运行,也可以孤立运行。通过微网可充分有效地发挥分布式清洁能源潜力,减少分布式发电容量小、发电功率不稳定、独立供电可靠性低等不利因素,确保电网安全运行,是大电网的有益补充,对于可再生能源的发展具有关键作用。
▲图4、光伏微网储能系统示意图
微网系统主要特点:微网系统包括离网储能和并网储能系统以及并离网系统所有应用,还可以和多种能源相配合使用,如光伏、逆变器、蓄电池、风力发电、汽油(柴油)发电机、沼气发电机、UPS等,可以根据项目的实际要求自由组合,多种工作模式,系统配置灵活,系统效率高,带载能力强。
总结
分布式光伏储能的四种模式,各有其优缺点,没有严格的区分,可根据实际情况去选择。如都是离网系统,可根据项目的容量大小和项目的实际需求,来选择离网系统、并离网系统、微网系统。一般来说,30kW以下的系统,常选择离网系统,造价低,接线简单;30-250kW,常选用并离网系统,可以选用直流耦合或者交流耦合;250kW以上,常选用微网系统搭建,系统灵活,项目可大可小。
北京柏艾斯科技是专业的电流电压传感器厂家,掌握霍尔磁通门等多种技术原理,为众多国内外用户提供OEM和ODM服务,更多产品应用请登录公司网站了解更多,www.passiontek.com.cn.
上一篇:锂离子电池将会继续在储能行业占主导地位吗? 下一篇:“四升四降” 全力打造5G微云基站新生态
- 2023-10-25运算放大器知识经典问答
- 2023-10-20运算放大器知识经典问答
- 2023-10-18运算放大器知识经典问答
- 2023-10-16运算放大器知识经典问答
- 2023-10-13运算放大器知识经典问答
- 2023-10-11运算放大器知识经典问答
责任编辑:柏艾斯编辑部
版权所有:http://www.passiontek.com.cn 转载请注明出处
本文标签:电流变送器 电流传感器 电压传感器 电压变送器 功率变送器 罗氏线圈
热点聚焦
24小时定制电话:010-89494921






